在线客服
热线电话
手机:18936757575
手机:13915157170
手机:18052362775
售后:13151342466
电话:0517-86951208
电话:0517-86856332
电话:0517-86997027
  
潘经理  顾经理

热门关键词:

91短视频软件 磁性91短视频下载污 磁性浮子91短视频下载污 磁翻柱91短视频下载污 磁浮子91短视频下载污

经验文献 / _仪表知识

刍议部分行程测试在ESD阀门上的应用

发布时间:2019-04-25  发布作者:

    摘要:部分行程测试在石油化工、天然气等行业中的ESD阀门测试中具有极其重要的作用,它在正常生产运行工况下能够实现对联锁阀门的在线测试功能,为仪表维护、维修人员提供很好的测试平台,对保障安全联锁保护装置的完好性、可用性起到了关键性的作用。现通过研究安全仪表系统中ESD阀门的部分行程测试功能,明确了部分行程测试的意义及作用,并总结了部分行程测试的优缺点。较后,详细介绍了某LNG接收站部分行程测试工程案例,对类似工程应用有借鉴意义。
1部分行程测试的概念
    部分行程测试(partialstroketesting,PST)是安全仪表系统紧急切断阀(ESD阀门)定期在线检测的一种方法,通过某种形式使得ESD阀门从全开度位置起关闭一个小的开度(如0~20%)行程,然后再恢复原来的位置,定期做此动作,以便更好地检测阀门小行程的实现情况,作为判断阀门在联锁状态下能够正常执行SIS系统输出信号的一个重要参考依据。它在不影响工厂正常生产运行的情况下进行,减少了阀门全行程的频率,并能证明阀门的完好性、可用性。
2部分行程测试的意义和作用
    安全仪表系统(即SIS系统)中的ESD阀门长期处于“休眠”状态。石油化工、特别是天然气行业中工艺往往具有低温的特点,而ESD阀门长期受到环境影响,使其有可能产生一种故障模式:紧急情况下不能响应SIS系统输出的联锁信号,产生“拒动”现象。这种情况的发生,将导致SIS系统失效,给安全生产带来严重危害,其后果甚至可能是灾难性的。因此,定期对ESD阀门进行行程测试,掌握ESD阀门实际运行状况,才能在正常工况下保证ESD阀门的有效性、可用性。PST功能的出现弥补了这个空缺和不足。
    本文将从以下几点阐述阀门PST的重要意义和作用:
2.1标准规范方面
    为了解决ESD阀门的拒动问题,IEC61511(GB/T21109)标准中要求对SIS系统进行测试,这其中包括对较终执行元件ESD阀门进行定期测试,以便发现潜在故障,这些故障会妨碍SIS按安全要求执行动作。定期进行部分行程测试可以减少SIS系统潜在的危险,使其保持所要求的SIL等级。由于ESD阀门在工艺正常运行时是不允许进行全行程测试的,因此部分行程在线测试对于保障ESD阀门的安全运行至关重要,它缩短了测试间隔,增加了测试频率,降低了PFD平均值,即能够维持安全完整性等级SIL。而且理论计算表明,在SIL等级不变的情况下,如果缩短PST的测试时间间隔,则可以延长ESD阀门的全行程测试周期。这些都是标准规范制定的初衷所在,随着IEC61511及国家标准的贯彻落实,ESD阀门部分行程测试必将得到普及应用。
2.2避免工艺装置停车,节约成本
    为了提高工厂的经济效益,实现利润的较大化,近年来石油化工、天然气等工厂连续运转周期不断加长,一般不对生产装置进行检修,这样对现场设备特别是ESD联锁阀门的可靠性要求就非常高。随着ESD阀门长时间使用,其自身的性能及可靠性等都会有所下降,定期对ESD联锁阀门进行测试就显得尤为必要。通常的做法是选择工艺装置停车检修时间进行ESD联锁阀门测试,而且需要技术精湛的专业工程师来完成,要支付大量费用。具有PST功能的阀门的出现降低了故障发生概率,使得测试周期由一年延长至三年。借助测试过程,相关数据记录和系统分析可大大降低硬件和维修费用方面的投入,而且增加了过程有效性,在一定程度上延长了生产装置检修的周期,有效缓解了生产经营的压力,节约了经营成本。
2.3功能安全方面
    功能安全是与过程控制系统有关的整体安全的组成部分,它取决于SIS系统和其他保护层能否正确行使职能。在用于安全目的的安全相关系统中,执行功能安全的SIS系统是防止风险的安全层面,显得非常重要。如何执行国际标准IEC61508《电气/电子/可编程电子安全相关系统的功能安全》及IEC61511《过程工业部分仪表安全系统的功能安全》,重点就是确保基于SIS系统的功能安全。SIL是对风险的量化,通过SIL认证的设备组成的SIS系统才有可能实现重要的功能安全。
    多数用于SIS系统的ESD阀门长期位于“休眠”状态,这类阀门的常见故障大多为“卡住无法运行”。只有测试才能证明阀门的真实运行状况,才能保证其达到相应的SIL等级,而部分行程测试是目前比较先进的一种既能较大程度保证安全性又能降低成本的方法。经过长期实践及统计,人们发现阀门相当常见的故障就是容易被卡在平时的静止位置上。对于这种“固死”故障,无需通过完全开关阀门来进行测试,只对阀门开关位置进行小范围调整,就可以测试出该阀门是否卡住,多数的阀门隐蔽故障都可以被检测出来。在线进行该项测试,在降低PFD的同时,还能做到不造成生产的损失,实现系统的功能安全。
2.4设计方面
    炼油化工、天然气工厂中一些重要的工艺管线设计院是可以设计旁路管线的,这样阀门则可以在线切换完成全行程测试,保证阀门的有效性和可靠性。但这也会导致管道和相关附属设备及材料的增加,这是投资建设方所不愿接受的。如何做到使设计成果“性价比高”,能被投资建设方所接受和认可,成为设计单位是否具有竞争力的重要评判指标之一。按照目前通常的做法,设计单位会遵照相关的标准规范要求采用部分具有PST功能的ESD阀门。
3部分行程测试的优缺点
    尽管具有PST功能的ESD阀门在炼油化工及天然气行业应用越来越广泛,但在不同的应用场合人们对其评价也有所差异。现对部分行程测试的优缺点简要描述如下:
3.1部分行程测试的优点
    (1)它的存在减少了风险,较之全行程测试降低了PFD值,使得SIL等级得以保持,增强了ESD阀门的可靠性。
    (2)它能够延长阀门全行程测试的时间间隔,对全行程测试起到了一个有力的补充作用。
    (3)减少了工艺生产装置停车测试ESD阀门的成本。
    (4)能够自动进行测试,大大增强了测试的安全性,降低了人为造成误差的概率。
3.2部分行程测试的缺点
    (1)它不能完全代替ESD阀门全行程测试,只能测试阀门小范围内的开关情况,剩余部分开度测试只能依靠全行程测试来实现。
    (2)它不适用于ESD阀杆卡住的情况,如果被测试的阀门卡住无法动作,部分行程测试功能将无法实现。
    (3)在腐蚀情况严重的生产工艺条件下,进行部分行程测试可能会导致阀门磨损加重、截流能力下降以及使用寿命缩短。
    (4)部分行程测试的过程中仍然存在导致系统误停车的可能性。
4部分行程测试的实现案例
    部分行程测试一般有两种方法,一种是采用智能阀门定位器,如ROTORK、FISHER和SIEMENS等实现,另一种是气路切换实现。现对某大型LNG接收站项目现场阀门的部分行程测试具体介绍如下:
4.1智能阀门定位器实现方式
    现场ESD阀门采用的是OHL厂家的仪表蝶阀,使用FISHER定位器,该阀门的开关信号全部接入SIS系统,由于采购要求与供应商对该阀门的部分行程测试功能实现方式的理解存在偏差等原因,后来供应商给出以下三种实现途径:
    (1)现场的控制系统需安装EMERSONAMS系统软件,配合ESD阀门实现部分行程测试。由于现场采用的是国产的控制系统,无法与EMERSONAMS系统配套使用,所以无法实现。
    (2)需要在现场控制系统的工程师站安装FISHERvalvlingsoftware软件,另外还需要有HART通信转换器配合使用,此种方法专业性非常强,而且要增加采购软件费用,对现场作业人员要求很高,给后期的维护工作带来不小的难度,所以不选择此法。
    (3)通过475通信器设置定位器,激活部分行程测试功能(需现场短接相应的AUX辅助端)。
    综合对比以上情况,该项目选择第三种方式实现ESD阀门的部分行程测试功能。
4.2现场气路实现方式
    该项目现场采用36"VELAN的碳钢球阀,配置BIFOLD换向器、ASCO电磁阀、SOLDO的SIF70221-1限位开关以及凸轮等,测试时通过现场手动触发开关,切换不同气路使阀门做部分行程测试,同时限位开关等把阀位信号传到DCS系统中。由于该阀门尺寸较大,开启时存在动作缓慢滞后等现象,在测试人员了解其特性后逐渐熟悉了相应的操作要领。这种实现方式现场管路配置过于繁琐、操作上过于机械,相信在今后的应用中会越来越少。
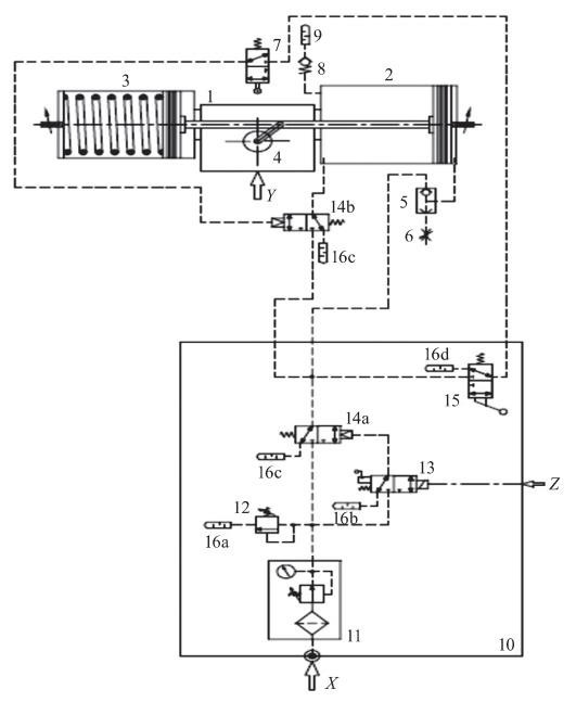
控制气路原理图
    操作简要说明:(1)凸轮在阀门全开时与7接触;(2)按下15瞬间7、14b立刻闭合;(3)阀门全开时,电磁阀带电,弹簧压缩。
5结语
    随着部分行程测试功能的应用越来越广泛,对于新建项目需采购具有部分行程测试功能的ESD阀门,应明确技术要求和具体实现方式,与供应商做好事前沟通,优先选用智能化产品,以便通过软件对测试情况进行系统分析,减少人为因素影响,实现智能化管理,保证安全联锁系统的完好性、可用性,为项目后期运维和安全生产打下良好的基础。
 
相关产品推荐:椭圆齿轮流量计旋进旋涡流量计

江苏91短视频在线观看自动化仪表有限公司

手机:18936757575 蒋经理(微信同号)
手机:13915157170 潘经理(微信同号)
手机:18052362775 顾经理(微信同号)
江浙沪代理:13151342466 韦经理(微信同号) 
技术:13151342466 张经理(微信同号)
电话:86-0517-86951208
电话:0517-86997027
电话:0517-86856332
传真:86-0517-86997010
地址:江苏省淮安市金湖县神华大道

制作版权所有 江苏91短视频在线观看自动化仪表有限公司 厂址:江苏省金湖工业园区神华大道238号

苏91短视频在线观看自动化仪表需要公司是一家专业从事仪表研发、生产、销售、服务为一体的高新技术企业。在91短视频软件浮球91短视频下载污浮球91短视频下载污,以及压力表方面有:耐震压力表,磁浮子91短视频下载污91短视频黄色研发方面,有丰富的经验。

备案号:苏ICP备92362361号-2 技术支持 家家云科技